
PDF Publication Title:
Text from PDF Page: 030
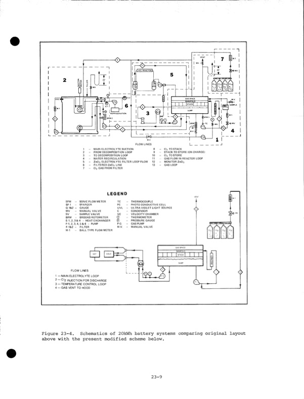
' 8RM-2 1 - 2 - 3 - 4 - 5 - 6 - 7 - Cl2 GAS FROM FILTER LEGEND 8 - 9 - 10 - 11 - 12 - 13 - MAIN ELECTROLYTE SUCTION FROM DECOMPOSITION LOOP TO DECOMPOSITION LOOP WATER RECIRCULATION ZnCI2 ELECTROLYTE FILTER LOOP FLOW FILTERED ZnCI2 LINE Cl2 TO STACK STACK TO STORE (ON CHARGE) Cl2 TO STORE GAS FLOW IN REACTOR LOOP MONITOR ZnCI2 GAS LOOP VENT J UVL REACTORL FLOW LINES SFM - SP-1 - G-1&2 - GAUGE MV MANUAL VALVE sv SAMPLE VALVE BRM - BROOKSROTOMETER E-1, 2. 3 & 4 - HEAT EXCHANGER P-1,2,3,4,5&6 - PUMP F-1&2 - FILTER TC - THERMOCOUPLE PC - PHOTO CONDUCTIVE CELL UVL - ULTRA VIOLET LIGHT SOURCE c - CONDENSOR VC - VELOCITY CHAMBER © - THERMOMETER - PRESSURE GAUGE P-G - GASPUMP M.V. - MANUAL VALVE >© M-1 BALL TYPE FLOWMETER /V/v/V/L. ci2 LT <> <> SONIC FLOW METER SPARGER FLOW LINES 1 —MAIN ELECTROLYTE LOOP 2 —Cl2 INJECTION FOR DISCHARGE 3 — TEMPERATURE CONTROL LOOP 4 — GAS VENT TO HOOD COLD GAS SPACE MANIFOLD 111 111 SUMP Figure 23-4. Schematics of 20kWh battery systems comparing original layout above with the present modified scheme below. 23-9PDF Image | Development of the Zinc-Chlorine Battery for Utility
PDF Search Title:
Development of the Zinc-Chlorine Battery for UtilityOriginal File Name Searched:
6302789.pdfDIY PDF Search: Google It | Yahoo | Bing
Salgenx Redox Flow Battery Technology: Power up your energy storage game with Salgenx Salt Water Battery. With its advanced technology, the flow battery provides reliable, scalable, and sustainable energy storage for utility-scale projects. Upgrade to a Salgenx flow battery today and take control of your energy future.
| CONTACT TEL: 608-238-6001 Email: greg@salgenx.com | RSS | AMP |